解决方案

    智能一体化电源系统解决方案     箱式变电站方案     配网电源解决方案     变电站UPS选型     金融UPS电源解决方案     变电站分布式直流电源解决方案     解决方案相关下载

首页 > 解决方案 > 智能一体化电源系统解决方案

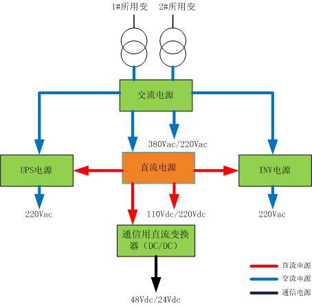
智能一体化电源系统由交流电源、直流电源、交流不间断电源、通信用直流变换、逆变电源、总监控单元组成; 直流电源、交流不间断电源(UPS)、逆变电源(INV)、通信用直流变换器(DC/DC)共享同一组蓄电池,减少了蓄电池组数量,降低了运维及管理成本;总监控单元对各电源子系统实行集中监视、分散控制,提高了一体化电源系统的管理水平。

 

 

 

方案:

     

 

     产品中心  | 解决方案  | 服务支持  | 人力资源  | 关于我们 

Copyright © 2015-2020  津ICP备2022005237号-1 

津ICP备2022005237号
售前咨询
售后服务
代理合作
投诉建议